中国汽车工程师之家--聚集了汽车行业80%专业人士 

论坛口号:知无不言,言无不尽!QQ:542334618 

本站手机访问:直接在浏览器中输入本站域名即可 

  • 1442查看
  • 0回复

[附件系统] 新能源汽车高压配电盒及高压配电演变过程

[复制链接]


该用户从未签到

发表于 27-8-2023 10:42:42 | 显示全部楼层 |阅读模式

汽车零部件采购、销售通信录       填写你的培训需求,我们帮你找      招募汽车专业培训老师


之前文章,介绍了小三电系统的OBC (On Board Charger,车载充电器),小二计划写两篇文章,把DC/DC变换器和PDU(Power Distribution Unit,高压配电盒),做个介绍;

我们生活里,每个小区都有配电柜,每个家庭都有配电箱,都是负责配电和用电安全;

今天介绍的高压配电盒原理是一样的;

1

高压配电盒概览

我们还是老习惯,从产品/系统角度先看高压配电盒的参数及在新能源汽车的作用

新能源汽车高压配电盒及高压配电演变过程w2.jpg

产品特性:



    电流分配方式:1进5出(带保险丝)带高压线束

    输入:电池

    输出:电机,加热,空调,DC-DC,OBC

    工作温度:-40℃-85℃

    额定电压:345.6VDC

    额定电流:200A MAX(50mm?)负载:2.5-4mm?

    耐压要求:2500VAC,1min,3mA

    绝缘要求:1000VDC,500MΩ

    防护等级:IP67,IPX9K

    材料:ADC12压铸壳体,T2紫铜导电材料

    盐雾:≥48H

    互锁:有

    重量:5KG


可以看到产品特性描述,主要是电气方面和结构材料方面的

新能源汽车高压配电盒及高压配电演变过程w3.jpg

新能源汽车高压配电盒及高压配电演变过程w4.jpg

图片来源 百度文库

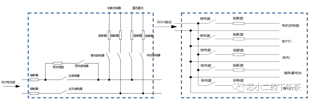
PDU,高压配电箱,如上图蓝色框,保障系统动力电能的传输,是动力电池与各高压设备的电源和信号传递的桥梁,并随时检测整个高压系统的绝缘故障、断路故障、接地故障及高压故障等,简化的电气连接图如下

新能源汽车高压配电盒及高压配电演变过程w5.jpg

2

高压连线的演进路线

公众号<大地接仙>,看到了针对北汽新能源纯电动乘用车动力总成的发展,里面展示了不同时间的高压电气之间的设计,PDU在演进过程也是有大变化,小二整理如下,版权归原作者。

EV150首款,2012, 分立系统, 排满整个前舱,单芯连接器为主(接线会多)
新能源汽车高压配电盒及高压配电演变过程w6.jpg

EV150 2014款,分立系统,采用多芯塑胶连接器,接线更加干净
新能源汽车高压配电盒及高压配电演变过程w7.jpg

EV160 2015款,分立系统,继续优化接线,不改架构,基本到极致了
新能源汽车高压配电盒及高压配电演变过程w8.jpg

2015年,北汽开始推大集成策略,MCU,OBC,PTC,PDU,DC-DC等集成,统称PEU;
EU260,2017款,集中式 PEU,降低线束,减少安装工时,大幅降低汽车动力总成本;
新能源汽车高压配电盒及高压配电演变过程w9.jpg

EC180,2017款,集中式 PEU

新能源汽车高压配电盒及高压配电演变过程w10.jpg

可以看到,通过多个高压电器单元的整合,减少线束,提升空间利用率,降低成本,这就是大家说的三电合一,多电合一,或八电合一(后续会专门介绍下)

新能源汽车高压配电盒及高压配电演变过程w11.jpg

图片来自英飞凌官网

3

PDU里面的控制器

经过梳理可以看到,最开始的PDU,只是电器的开关及保护,里面的接触器和继电器是需要低压控制,小二理解是通过VCU(Vechile Control Unit)的信号接过来;

高压配电盒位于发动机舱靠近驾驶室侧。(如下几张图片转自学而为科技)

新能源汽车高压配电盒及高压配电演变过程w12.jpg

新能源汽车高压配电盒及高压配电演变过程w13.jpg

新能源汽车高压配电盒及高压配电演变过程w14.jpg

新能源汽车高压配电盒及高压配电演变过程w15.jpg

新能源汽车高压配电盒及高压配电演变过程w16.jpg

图片来自英飞凌官网

随着进一步的集成,PDU由内部的ECU负责管理,通过CAN总线和外部进行通信;如下图,PDU里面集成了不同的ECU,由PDU内部的Body ECU对继电器/接触开关等进行控制

新能源汽车高压配电盒及高压配电演变过程w17.jpg

图片来自英飞凌官网



  • TA的每日心情
    无聊
    1-7-2015 18:46
  • 签到天数: 1 天

    [LV.1]初来乍到

    发表于 18-3-2025 21:58:00 | 显示全部楼层
    关于新能源汽车高压配电盒及高压配电演变过程

    高压配电盒是新能源汽车的核心部件之一,类似于家庭或小区的配电箱,主要负责分配和控制车辆内部的高电压。其工作原理与日常生活中的配电柜相似。本次介绍的高压配电盒概览中,其特性包括电流分配方式:1进5出(带保险丝)带高压线束,输入来自电池。

    该配电盒不仅负责分配电能,还具备监测和保护功能,确保车辆电气系统的安全和稳定运行。新能源汽车通过高压配电盒智能地分配电能,以满足车辆各用电设备的需求,从而提高了车辆的性能和效率。随着技术的发展,高压配电系统也在不断优化和升级,为新能源汽车的持续发展提供有力支持。
    回复 支持 反对

    使用道具 举报

    快速发帖

    您需要登录后才可以回帖 登录 | 注册

    本版积分规则

    QQ|手机版|小黑屋|Archiver|汽车工程师之家 ( 渝ICP备18012993号-1 )

    GMT+8, 9-4-2026 22:40 , Processed in 0.638900 second(s), 37 queries .

    Powered by Discuz! X3.5

    © 2001-2013 Comsenz Inc.