中国汽车工程师之家--聚集了汽车行业80%专业人士 

论坛口号:知无不言,言无不尽!QQ:542334618 

本站手机访问:直接在浏览器中输入本站域名即可 

  • 1135查看
  • 0回复

[设计匹配] 车辆发生碰撞后,高压系统会做什么呢?

[复制链接]


该用户从未签到

发表于 29-3-2025 15:21:29 | 显示全部楼层 |阅读模式

汽车零部件采购、销售通信录       填写你的培训需求,我们帮你找      招募汽车专业培训老师


现在的新能源车,整车高压动不动就是400V或者800V,或者昨天比亚迪发布的全域1000V,在整车上,如此高压肯定是会有一定风险的,那在整车碰撞场景,高压系统如何保证安全呢?
车辆发生碰撞后,高压系统会做什么呢?w1.jpg
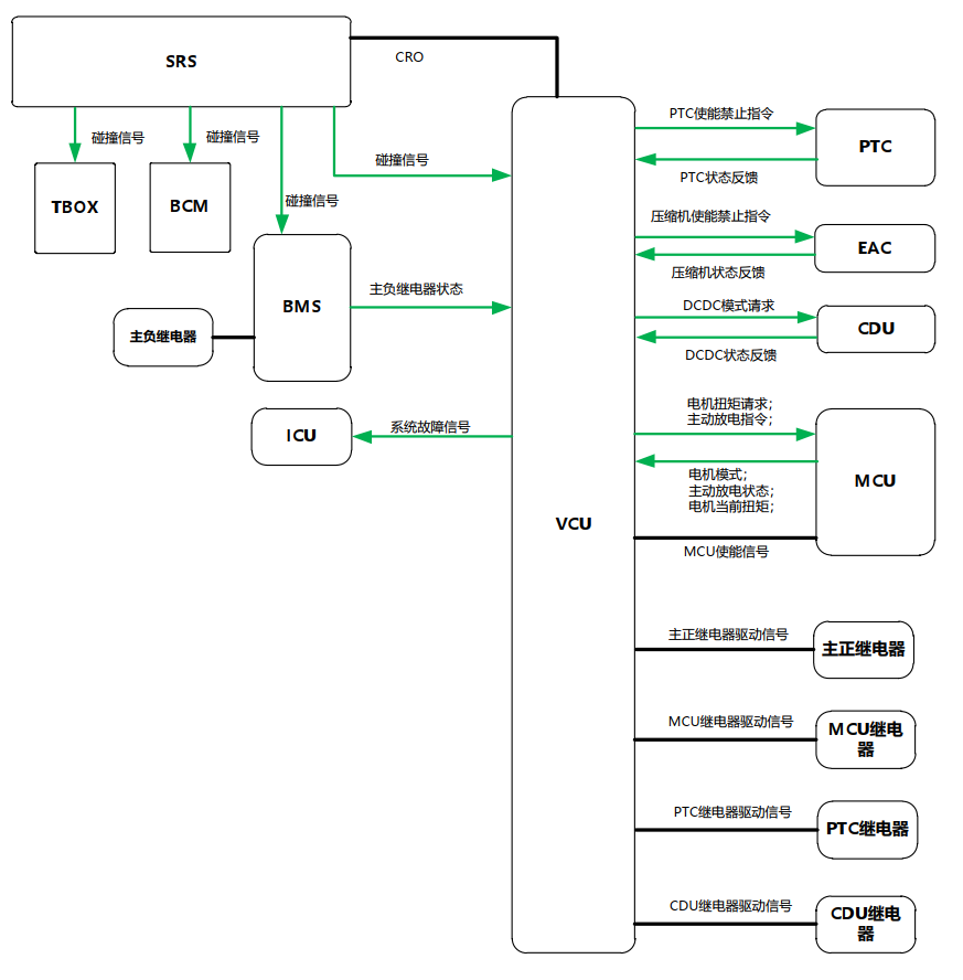
车辆运行过程中, BCM和BMS监测CAN总线碰撞信号, VCU 监测 CAN 总线和硬线碰撞信号。若出现碰撞VCU 断开高压正极继电器,BMS 直接断开高压负极继电器,并上报高压负极继电器状态,MCU接到VCU发送的主动放电命令后完成主动放电。BCM接到SRS发送的碰撞信号后进行车门解锁和点亮危险报警灯。TBOX 自动拨打 E-Call 并上传数据。 下图是碰撞高压系统安全的系统组成图.
车辆发生碰撞后,高压系统会做什么呢?w2.jpg
整体的策略,首先是触发条件检查,前提条件:车辆处于 IG ON 状态。
VCU 收到 SRS 发送的硬线碰撞信号激活,或者总线碰撞信号激活。BMS、 TBOX、 BCM 收到 SRS 发送的总线碰撞信号,则表示发生碰撞。 那这些控制器收到碰撞信号后会干啥呢?1、SRS 通过硬线将碰撞信号发送给 VCU,通过 CAN 总线将碰撞信号发送给VCU、 BMS, BCM 与 TBOX;2、 BMS 收到碰撞信号后应立即断开电池的主负继电器并将主负继电器状态信息发给 VCU。如果主负继电器未断开, BMS 向 VCU 发送继电器故障信号,并记录主负继电器故障,仪表显示电池包故障图标。3、 BCM 接收到碰撞信号后进行四门解锁并闪烁危险报警灯。4、 BCM 屏蔽在本次点火循环内的所有闭锁功能,同时连续 2 次以 40ms 的时间间隔,输出 300ms 的解锁高电平,使四门门锁电机执行开锁动作。 BCM 在输出开锁高电平过程中,将丢弃开锁和闭锁的请求。5、 在本次点火循环内即使碰撞信号从发生碰撞的状态恢复到正常状态,所有闭锁功能仍被屏蔽,只有当电源模式从 IGN ON 切换到 OFF 时, BCM 才开启所有闭锁功能。6、TBOX 接收到碰撞信号后向后台上报位置信息并自动拨打 E-CALL。7、VCU 收到碰撞信号后应立即通过 CAN 给 MCU 发送 0 扭矩命令,使其输出扭矩降为 0;8、 VCU 通过 CAN 发送 PTC, EAC, CDU 使能禁止指令。9、 VCU 发送系统故障信号至仪表,仪表显示系统故障。10、 VCU 断开主正继电器, PTC 继电器,CDU 继电器。11、 VCU 发送主动放电命令至 MCU。
12、 MCU 在接收到 VCU 的主动放电指令后应立即执行主动放电并反馈主动放电状态。13、VCU 在主动放电完成后断开 MCU 硬线使能。14、 VCU 对碰撞事件进行记录,故障排除前,禁止车辆上高压电。



-end-

分享不易,恳请点个【👍】和【在看】


该用户从未签到

发表于 29-3-2025 16:53:00 | 显示全部楼层
在汽车碰撞发生时,高压系统首先会进行紧急断电处理,通过断开高压继电器,确保整车系统安全。在新能源车上,像比亚迪全域采用的电压体系也都会有这样的安全措施。具体来说,碰撞发生后,车辆控制模块(BCM)会接收安全控制模块(SRS)的碰撞信号并进行处理,包括断开高压继电器、点亮危险报警灯等动作。同时,整车还会启动紧急呼叫系统(E-Call),并上传相关数据,为救援提供必要信息。这样的系统设计能够最大限度地保护车辆及乘客的安全。因此即使是像新能源车的近千伏电压存在高压风险的情况下也能做出正确应对措施,充分保护整车及乘客安全。
回复 支持 反对

使用道具 举报

快速发帖

您需要登录后才可以回帖 登录 | 注册

本版积分规则

QQ|手机版|小黑屋|Archiver|汽车工程师之家 ( 渝ICP备18012993号-1 )

GMT+8, 10-4-2026 23:52 , Processed in 0.396209 second(s), 37 queries .

Powered by Discuz! X3.5

© 2001-2013 Comsenz Inc.